tencent cloud

云硬盘

新手指引
产品公告
腾讯云云硬盘快照正式商业化计费公告
腾讯云云硬盘快照跨地域复制功能正式商业化计费公告
产品简介
产品概述
产品优势
应用场景
地域和可用区
云硬盘实例
云硬盘快照
访问管理
相关产品
上一代产品
Service Regions and Service Providers
产品计费
计费概述
价格总览
购买指引
续费指引
欠费说明
快速入门
步骤1:创建云硬盘
步骤2:挂载云硬盘
步骤3:初始化云硬盘
用户指南
操作总览
使用限制
创建云硬盘
挂载云硬盘
初始化云硬盘
扩容云硬盘
卸载云硬盘
销毁云硬盘
查看云硬盘信息
调整云硬盘类型
调整云硬盘性能
云硬盘数据防护配置
云硬盘数据备份点
管理快照
监控与告警
实践教程
如何衡量云硬盘的性能
多块弹性云硬盘构建 LVM 逻辑卷
MBR 分区云硬盘扩容至大于 2TB
故障处理
Windows 云服务器无法卸载云硬盘
Linux 云服务器重启后云硬盘未自动挂载
API 文档
History
Introduction
API Category
Making API Requests
Snapshot APIs
Cloud Disk APIs
Data Types
Error Codes
常见问题
功能相关问题
计费相关问题
性能相关问题
快照相关问题
使用相关问题
服务等级协议
联系我们
词汇表

快照原理

PDF
聚焦模式
字号
最后更新时间: 2024-03-27 15:03:24

快照与源云硬盘关系

快照是云硬盘某个时刻的数据备份,云硬盘的数据写入和修改不会对已创建的快照造成影响。基于此特性,用户可以使用快照记录云硬盘不同时刻的数据,用于满足系统恢复、容灾以及云硬盘复制等需要。 如下图所示,快照1保留的是10:00(制作快照时间点)云硬盘上数据块的信息,与后续时间发生的变化无关。



快照大小与源云硬盘关系

快照仅保存云硬盘里被写入或修改过的数据块,所以一般情况下云硬盘对应快照的大小会小于云硬盘的大小。 快照的大小与云硬盘的关系如下图:



增量快照创建流程说明

腾讯云快照采用增量快照机制,当您对同一个云硬盘连续创建多个快照时,除了首个快照是全量快照以外,后续快照都只包含相对于前一个快照的数据变化部分(增量快照),这样可以最大限度的减少连续制作快照时的占据存储空间总容量,减少用户开销。 示例:假设云硬盘内有3个数据块A、B和C,您分别在10点、11点和12点为该云硬盘制作了快照。每个时间间隔中云硬盘上的数据块变化如下图所示,那么每个快照中应该存有以下数据:
快照1(首个快照):包含当时云硬盘上所有数据块的数据备份(一般称为全量快照) 。
快照2:期间云硬盘上数据块 A 发生变化,快照2仅包含数据块 A 的最新数据备份(一般称为增量快照) 。
快照3:期间云硬盘上数据块 B 发生变化,快照3仅包含数据块 B 的最新数据备份(一般称为增量快照) 。




增量快照回滚流程说明

基于前面的例子,当您使用快照3进行数据回滚时,系统会将快照1、快照2和快照3的数据进行合并,如果存在相同位置的数据块则取最新的快照中的数据。最终回滚时,将合并后的数据集合写入到待回滚云硬盘中。 增量快照回滚流程如下图:



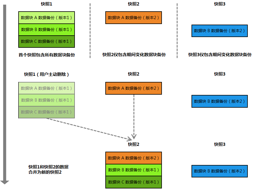
增量快照删除合并流程说明

删除全量快照(即第1个快照)时,系统自动合并该全量快照与下一个增量快照。
删除增量快照时,系统自动合并该增量快照与下一个增量快照,如无下一个增量快照则直接删除。
基于前面的例子,如果您删除快照1,系统会将快照1和快照2进行合并,使用快照2中的数据覆盖快照1相同位置的数据,合并后的快照2成为新的全量快照。 增量快照删除合并流程如下图:



帮助和支持

本页内容是否解决了您的问题?

填写满意度调查问卷,共创更好文档体验。

文档反馈